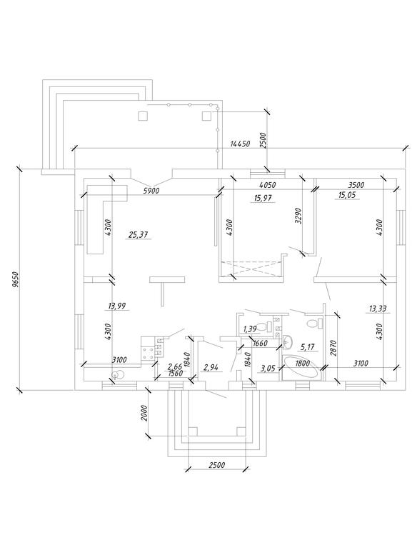
План дома
Строительство: от фундамента до крышиДевочки,всем спасибо за советы с крышей! Теперь вам на рассмотрение план дома. Что скажите по планировке? К слову,это восьмой наш эскиз проекта...
Еще вопрос по выходу из гостинной на террасу,какой он у вас? Архитектор рекомендует проем 1810 и дверь с вертикальной перемычкой, мне знакомый советует проем 2 метра без всяких перемычек,так называемые "панорамные окна" .Что скажите? Всем откликнувшимся спасибо😘 
Julia
Напишите предназначение помещений, где котельная (или котел на кухне?). И расположение по сторонам света.
23.04.2018
Ответить
Инна
Котельная справа ,в нее вход из тамбура. Слева от тамбура кладовая, далее илет кухня совмещенная с гостинной, 3 спальни,2 санузла. Вход-это юг,гостинная,спальни-север.
23.04.2018
Ответить
Julia
У вас в РБ есть правила по размерам котельной, уточните, хватает ли вам этих квадратов (смотря чем топитесь).
По расположению по сторонам света - для меня это было самым главным - вы хотите, чтобы у вас в основных помещениях, в том числе на веранде, солнца не было? Но оно будет в подсобных помещениях и на кухне. Для себя я иначе бы сориентировала иначе. Ну и из основного - в с/у с унитазом предусмотрела бы место для раковины, во втором с/у - чтобы по стене с окном встала прямая ванная (наверное, 2 м нужно). Кухню бы рассчитала под стандартные секции по 60 см.
По тамбуру согласна с тем, что написали ниже.
24.04.2018
Ответить
Инна
Единственное,что можно сделать по сторонам света-это отзеркалить. Это как-то улучшит ситуацию?
24.04.2018
Ответить
Julia
Смотрите на свой комфорт. Хотите солнца в гостиную и на террасе? Если да, тогда думайте ещё. Про отзеркалить - смотря где у вас дорога, парковка, Вряд ли вы заходите обходить весь дом, чтобы войти в него.
Мы у себя поменяли расположение кухни-столовой - было на запад и в углу, куда мало солнца попадало. Отзеркалила. Поменяла расположение входной группы (сделала с угла дома вообще), комнат. Получился другой дом.)
24.04.2018
Ответить
Инна
Спасибо большое за ваши рекомендации. Нас архитектор вчера вечером немного ошарашила тем, что при совмещенной кухне с гостинной мы можем поставить только электрическую варочную панель,газовые в таких помещениях запрещены... Мы хотели газовую, в общем сейчас придется отделять кухню от гостинной.
25.04.2018
Ответить
Julia
Посмотрите польские проекты одноэтажных домов!
У вас можно отзеркалить, в принципе, и совместить крыльцо с террасой.
24.04.2018
Ответить
akvitty
Очень рекомендую задуматься над увеличением тамбура. Менее трех метров - это не развернуться, если зайдете в дом втроем. Что планируете в помещении 2.66 кв.м?
По поводу дверей на террасу - не рекомендую штульповые. Советую рассмотреть сдвижные порталы, они теплее и безопаснее. Если сделать сдвижной портал, можно проем делать аж 240, открываться будет створка 120 см, этого более чем достаточно!
22.04.2018
Ответить
Инна
Спасибо. А почему штульповые двери не рекомендуете? Мне архитектор как раз их и советует...
22.04.2018
Ответить
akvitty
У них отсутствует центральная вертикальная планка, поэтому стыкуются две подвижные. Со временем геометрия обеих створок чуть меняется, это естественный процесс. И прилегание створок друг к другу становится чуть хуже. Отсюда поддувания. Эффективнее вариант, когда открывная створка примыкает к неподвижной планке. Можно либо делать 1 целиковую распашную дверь (лучше на фурнитуре не балконной двери, а входной), либо одну часть окна фиксировать жестко. Но в 1 варианте проем получится небольшой - не рекомендуется более 90 см. Во втором случае проем может быть больше, но открывная часть так же будет не более 90 см. Сдвижные конструкции позволяют сделать сдвижную створку до 120 см, то есть, выход будет шире. Актуально для террасы, на которую приходится что-то носить из дома.
Мы в свое время изучали вопрос. Отсюда у нас сдвижные конструкции в 3-х окнах.
22.04.2018
Ответить
akvitty
Еще одна входная дверь распашная на фурнитуре входной двери. И выход из гостевой спальни на улицу - распашная балконная, поворотно-откидная. Вторая створка этого окна зафиксирована жестко.
23.04.2018
Ответить